|
Collection spot for miscellaneous info as I gather it Back to Navy Transmitter Page Technical Article Manuals The 91833(A) version is typeset and includes the missing sections. Maintenance & Repair Training Notebook Specification Development - See also TEG Development Output Power requirements |
![]() Transmitter More Photos - Antenna Tuner and other Accessory Units |
| THE XTEJ-SERIES TRANSMITTING EQUIPMENTS (from 1952
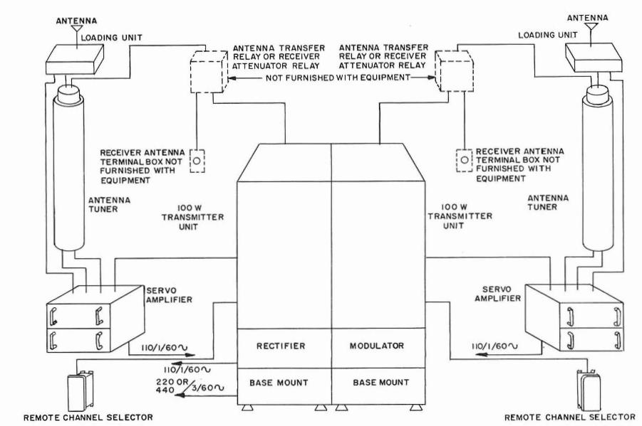
Introduction to Radio Equipment NAVPERS 10172-A) This series of transmitting equipments incorporates the very latest design and engineering in mechanical as well as electrical features, and will eventually replace many other types of transmitters of earlier design. It is very versatile in that the major circuit elements are made up into separate units, thus providing a sort of "building-block" system from which many types of equipment can be assembled. At present there are three standard types in the series, known as the AN/URT-2, -3, and -4. The AN/URT-2 consists of the minimum number of basic units, and has a power output of 100 watts. The AN/URT-3 is the same, with the addition of a 500-watt booster amplifier and its associated power supply, thus providing optional output power of 100 or 500 watts. The AN/URT-4 consists of two of the AN/URT-2 equipments plus the booster amplifier, thus providing two entirely independent transmitting channels of 100 watts output, with the 500-watt booster amplifier available for use with either channel when desired. This arrangement is shown in figure 163. Note particularly the great saving in size. All equipments cover the frequency range 0.3 to 26 Mc. Since the frequency-generating unit is designed to produce all frequencies in this range, no doublers or other frequency-multiplier stages are required in the transmitter. The frequency-generating unit, intermediate amplifier stages, and the final amplifier all function at the desired operating frequency. Up to ten pre-tuned channels may be selected by means of a telephone dial. The equipment is capable of operation on c-w on-off and frequency-shift telegraphy, including teletype and facsimile, and voice modulation. Vacuum-tube keying circuits insure accurate keying even at very high speeds. Output circuits feed a standard 50-ohm coaxial transmission line, which terminates in an automatic antenna tuning unit located near the antenna. This method permits the adjustment of the antenna to the proper impedance to match the transmission line, so that transmitter, line, and antenna all operate at maximum efficiency regardless of frequency or type of antenna. |
Components
| UNIT | MODULE | DESCRIPTION |
| OA-353/URT | transmitter group | |
| AM-519/URT | RF amplifier, RFA | |
| MD-143/URT | low level modulator, LLRM | |
| O-153/URT | radio frequency oscillator, RFO | |
| PP-667/URT | low voltage power supply, LVPS | |
| PP-668/URT | medium voltage power supply, MVPS | |
| CY-992/URT | cabinet | |
| OA-354/URT | Booster - modulator-power supply group | |
| MD-149/URT | high level modulator, HLRM | |
| PP-707/URT | high voltage power supply, HVPS | |
| CY-993/URT | HLRM cabinet | |
| CY-994/URT | HVPS cabinet | |
| CW-287/URT | booster cover | |
| MT-958/URT | mounting with blowers | |
| OA-297/URT | ACG antenna control group | |
| C-915/URT | Control Indicator | |
| AM-555/URT | Electronic Control Amplifier (2 ea.) | |
| AM-556/URT | Electronic Control Preamplifier (2 ea.) | |
| PP-708/URT | Power Supply | |
| CY-1047/URT | cabinet | |
| TN-197/URT | antenna tuner (inductor) | |
| CB-5/URT | capacitor assembly (tuner) | |
| C-916/URT | transmitter remote control | |
| Test equipment | ||
| ME-88/U | RFO RF voltmeter | |
| DA-91/U | transmitter bay dummy load | |
| TS-803/URT | RF Tuner test set | |
| TS-804/URT | ACG test set | |
| OA-466/URT | 8' transmitter extender cable set w/ case (for URT-2) | |
| OA-494/URT | 8' transmitter + booster extender cable set w/ case (for URT-3, -4) | |