R-1051/URR Navy Receiver Info

2-30 Mc Solid-state synthesized receiver (with 2 tubes in RF input)
First IF 20 to 30 MHz, second IF 2.85 MHz, third IF 500 kHz
Designed by Stromberg-Carlson (General Dynamics) & manufactured by several others
Predecessor - General Dynamics SC series equipment  
Used in AN/WRC-1 transceiver - 1962 development report  
100 cps incremental tuning 1963 proposal
12 kc bandwidth 1964 proposal

R-1051 Manuals

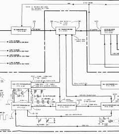
r1051b-diagram-01.JPG (658920 bytes) r1051b-diagram-04.JPG (837879 bytes) r1051b-diagram-03.JPG (1101915 bytes) r1051b-diagram-02.JPG (816534 bytes)

Mystery R-1051 model - No ID tag - has 100 cps switch, but 500 cps module - ???
Please send email if you can help identify it

R1051-mys-04.jpg (79161 bytes) R1051-mys-02.jpg (128471 bytes) R1051-mys-03.jpg (140024 bytes) R1051-mys-01.jpg (136563 bytes)

R-1051

r1051-110622-01.jpg (160608 bytes)
R-1051 front

r1051-110622-02.jpg (112302 bytes)
R-1051 rear

r1051-110622-04.jpg (426136 bytes)
R-1051
r1051-110622-05.jpg (454689 bytes)
R-1051
r1051-110622-03.jpg (234264 bytes)
R-1051
r1051-1302-02.jpg (479644 bytes)
R-1051
r1051-1302-03.jpg (417000 bytes)
R-1051
r1051-1302-04.jpg (599890 bytes)
R-1051
r1051-1302-05.jpg (517219 bytes)
R-1051

R-1051B

R-1051B was also used by the Royal Canadian Navy with a CV-5086/URR LF converter made by Elmer (Italy) or Instronics (Ontario) - See this page
r1051-01.jpg (50664 bytes)
R-1051B front

r1051b-91.jpg (57657 bytes)

r1051-02.jpg (114650 bytes)
R-1051B top
r1051-03.jpg (138538 bytes)
R-1051B bottom
r1051-test-01.jpg (68242 bytes)
test harness from scrapped rcvr
courtesy WD9INC
r1051b-1301-01.JPG (405179 bytes) r1051b-1301-02.JPG (453906 bytes) r1051b-1301-03.JPG (468944 bytes) r1051b-1301-04.JPG (433337 bytes)
r1051b-1411-01.JPG (51104 bytes) r1051b-1411-02.JPG (38612 bytes) r1051b-1411-03.JPG (52155 bytes) r1051b-1411-04.JPG (53805 bytes)
NOS R-1051B, January 2019
r1051b-nos-1901-05.jpg (164803 bytes)
r1051b-nos-1901-01.jpg (324616 bytes) r1051b-nos-1901-02.jpg (329459 bytes) r1051b-nos-1901-03.jpg (309184 bytes)
r1051b-nos-1901-04.jpg (313967 bytes) == == ==

R-1051C

R-1051C s/n 001

photos thanks to Tom W7NSS 
r1051C-430.jpg (3416529 bytes)

r1051C-253.jpg (770806 bytes) r1051C-441.jpg (3257195 bytes)

r1051C-436.jpg (3474887 bytes)

Black face USAF R-1051C

R1051C-DSCN0128.JPG (2011933 bytes)

IMG_8729.JPG (3812090 bytes)

R-1051D

r1051d-110428-2.JPG (1208812 bytes)
R-1051D front

r1051d-110428-4.JPG (105166 bytes)
R-1051D tag

r1051d-110428-3.JPG (1334241 bytes)
R-1051D top
r1051d-110428-1.JPG (2006490 bytes)
R-1051D bottom
--

R-1051E

R-1051E
r1051e-1509-01.jpg (374373 bytes)

r1051e-1509-02.jpg (298853 bytes) r1051e-1509-03.jpg (209871 bytes) r1051e-2001-01.jpg (833844 bytes)
r1051e-1507-01.JPG (256882 bytes) r1051e-1507-02.JPG (244077 bytes) r1051e-1712-01.jpg (173362 bytes) r1051e-1712-02.jpg (127392 bytes)
r1051e-2002-01.jpg (197920 bytes) r1051e-2002-02.jpg (180841 bytes) r1051e-2305.JPG (2109147 bytes) ==

New R-1051E
 - January 2021

r1051e-nos-2101-01.jpg (285140 bytes) r1051e-nos-2101-02.jpg (308176 bytes) r1051e-nos-2101-03.jpg (272208 bytes)
r1051e-nos-2101-04.jpg (213317 bytes) r1051e-nos-2101-05.jpg (266535 bytes) r1051e-nos-2101-06.jpg (269059 bytes) r1051e-nos-2101-07.jpg (431909 bytes)

R-1051F?

Unit below has an R-1051D tag, but has "Pull to Turn Off", card cage, phone jack covers, smaller fuse holders. Probably an F model?
r1051d-01.JPG (9231 bytes)
R-1051F? front

r1051d-02.JPG (14834 bytes)
R-1051D tag on R-1051F?

r1051d-05.JPG (15060 bytes)
R-1051F? - with card cage
r1051d-03.JPG (14412 bytes)
R-1051F?
r1051d-04.JPG (14803 bytes)
R-1051F?

R-1051G

r1051g-61.jpg (45510 bytes)
R-1051G front
r1051g-62.jpg (31632 bytes)
R-1051G rear
r1051g-1207-02.JPG (233426 bytes)
R-1051G top
r1051g-1207-04.JPG (198390 bytes)
R-1051G (replacement metal chains)
r1051g-1101.jpg (34420 bytes)
R-1051G
r1051g-1102.jpg (19516 bytes)
R-1051G
r1051g-1103.jpg (30590 bytes)
R-1051G
r1051g-1705-01.jpg (269694 bytes)

Side rack mount bracket drawing

R-1051H

r1051h-1207-02.JPG (101597 bytes)
R-1051H
r1051h-1207-03.JPG (114652 bytes)
R-1051H
r1051h-1207-04.JPG (181439 bytes)
R-1051H
r1051h-1207-01.JPG (157916 bytes)
R-1051H
r1051h-1709-01.jpg (169474 bytes) r1051h-1709-02.jpg (212614 bytes) r1051h-1709-03.jpg (107541 bytes)

r1051h-1709-04.jpg (120945 bytes)

r1051h-1709-05.jpg (56714 bytes)

Variants - comments thanks to David Wise

Model

Freq. Step

Chains

Front Panel

Circuits

Manual

Manuf / cost

More
Photos

Other

R-1051/URR 0.5 kc steps metal chains dual meter discrete transistors + 
2 tubes
"six-pack"
1964 Navships 
0967-970-9010
1977 Navelex
0967-LP-970-9010
General Dynamics
NObsr 89368
$25,250
- -
1051: Two meters, 500cps steps controlled by 3-position rotary switch concentric with vernier.  Looks like a lever.
R-1051A/URR 0.1 kc steps metal chains dual meter discrete transistors + 
2 tubes
"six-pack"
- Elmer (Montedel) interior 
interior
-
Two meters, 100cps steps controlled by 11-position rotary switch concentric with vernier.  Looks like a disk, with one square notch cut out for Vernier position. Italian wording on modules (exterior unknown).
 A has RF AGC OFF toggle switch near LSB PHONE knob, and BFO Freq scale
R-1051B/URR 0.1 kc steps metal chains dual meter discrete transistors + 
2 tubes
"six-pack"
NAVELEX 
0967-LP-427-4010
MSB
0967-LP-427-4030
Bendix
NObsr 93204
$25,250
- -
Two meters, 100cps steps controlled by 11-position rotary switch concentric with vernier.  Looks like a disk, with one square notch cut out for Vernier position.
 No RF AGC OFF toggle switch, No BFO Freq scale
R-1051C/URR 0.1 kc steps metal chains dual meter
black face
discrete transistors + 
2 tubes
"six-pack"
supplement
TO 31R2-2URR-226-1
General Dynamics?
Radionics?
photo USAF
contract
Two meters, 100cps steps controlled by 11-position rotary switch concentric with vernier.  Looks like a disk, with one square notch cut out for Vernier position.  C is like B  - some may also have a black front panel?
R-1051D/URR 0.1 kc steps metal chains single meter SSI and MSI logic + 
2 tubes
"six-pack"
NAVELEX 
0967-LP-878-3020
MSB
0967-LP-878-3050
General Dynamics
N00039- 68-C-1585
$16,830
- -
One meter with L/Off/U toggle switch (one range, not switchable), AGC OFF/SLOW/FAST rotary switch, LINE LEVEL controls behind front panel.  New type lamps, replaceable from front, behind black "buttons".
R-1051E/URR 0.1 kc steps metal chains single meter SSI and MSI logic +
2 tubes
"six-pack"
Navelex
0967-428-2010
MSB
0967-LP-428-2050
Bendix
N00039-70-C-0559
$25,250
- -
Unknown
R-1051F/URR 0.1 kc steps plastic chains single meter SSI and MSI logic +
2 tubes
card cage
Navelex
0967-LP-617-7010
MSB
0967-LP-617-7020
Stewart-Warner
$21,210
- -
Unknown
R-1051G/URR 0.1 kc steps plastic chains single meter SSI and MSI logic +
2 tubes
card cage
NAVELEX
0913-LP-000-0800
Stewart-Warner
N00039-79-C-0109
$21,210
- -
One meter, four sensitivity ranges on 9-position rotary switch beneath meter, small LINE LEVEL knobs above AGC OFF/SLOW/FAST switch, otherwise like D
R-1051H/URR 0.1 kc steps plastic chains single meter SSI and MSI logic +
2 tubes
card cage

EE125-AF-OMI-010
MSB
EE125-AF-MSB-010
/E110-R1051H
Stewart-Warner
N00039-83-C-0292
$50,490
photo

photo

-
Significant ergonomic rework.  PHONE VOL knobs grouped with jacks, AUDIO LEVEL switch/meter/LINE LEVEL screwdriver-adjust pots grouped together, fuses below meter group, BFO knob grouped with mode selector, GAIN knob grouped with MGC/AGC switch and only used in MGC position.

Modules (just getting started - please email more info) - also see T-827 page for module commonalities 

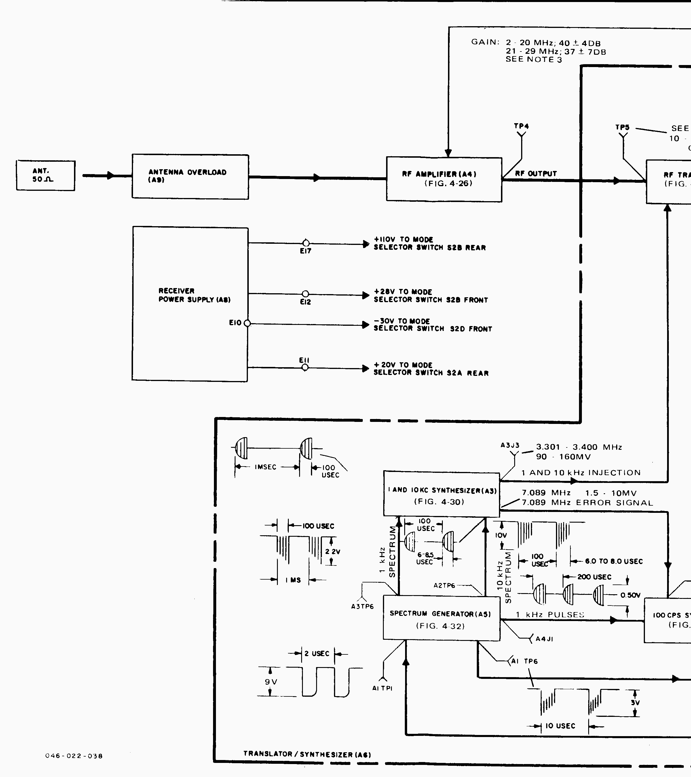
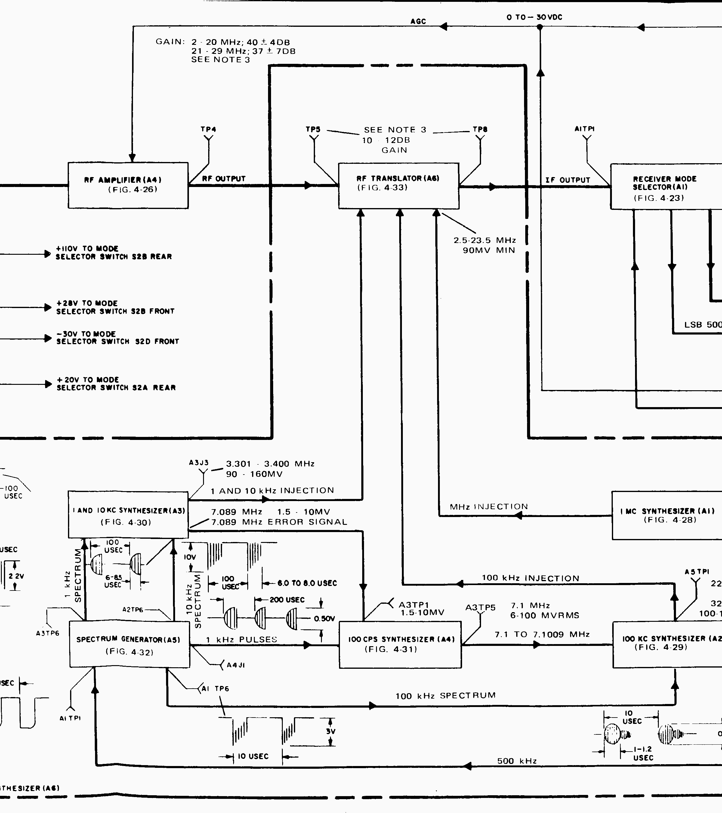
R-1051, T-827, RT-618 Modules  - complete module interchangeability info

Receiver A2A1
Mode Sel
A2A2 & A2A3
Rcvr IF/AF
A2A4
RF Amp
A2A5
Freq Std
A2A6
Trans/Synth
r1051-modules-01.JPG (803993 bytes)
R-1051 666230-015 666230-011 666230-019 666230-006
809000-200
666230-027
A09496-001
R-1051A - - - - -
R-1051B 666230-015 666230-011 666230-019 4013399-0701 2058940-0501
R-1051C 666230-015 666230-011 666230-019 - A00023-001
R-1051D A70638-001 A70244-001 A70229-001 A70744-001 A70733-001
R-1051E - - - - -
R-1051F - - - - -
R-1051G 4031967-0501 4031968-0501 4031959-0501 4013399-0701 -
R-1051H 01A229040-01 01A226058-22-11 01A226052-21-11 01A228785-01 99A228733-01
RT-618 n/a - - n/a n/a n/a
RT-618A n/a A70244-001 A70229-001 n/a A70733-001
RT-618B n/a 4031968-0501 4031959-0501 n/a 4031963-0501

NOTES
Freq Std 401399-0701 switch says COMP-INT-EXT
Freq Std 401399-0701 (modified) switch says INT/COMP-EXT NORMAL-EXT (OVEN STBY)
IF/AF A70244-001 adds AGC OFF-FAST-SLOW circuitry


A6 Translator/Synthesizer ("6-pack") Modules

Receiver A2A6
Trans/Synth
A2A6A1
1MC
A2A6A2
100KC
A2A6A3
1&10 KC
A2A6A4
500 or 100 cps
A2A6A5
Spectrum Gen
A2A6A6
RF Translator
R-1051 666230-027
A09496-001
666230-767 666230-626 666230-635
A09495-001
666230-643 (500cps) 666230-652 666230-660
R-1051A - - - - - - -
R-1051B 2058940-0501 666230-767 666230-626 A09495-001 2058937-0501 A00022-001 666230-660
R-1051C A00023-001 666230-767 666230-626 ? A00024-001 A00022-001 666230-660
R-1051D A70733-001 A70795-001 A70544-001 A09495-001 A70685-001 A00022-001 A70216-001
R-1051E - - - - - - -
RT-618 - - - - - - -
RT-618A A70733-001 A70795-001 A70544-001 A09495-001 A70685-001 A00022-001 A70216-001
RT-618B 4031963-0501 4032332-0501 4032331-0501 4032333-0501 4032330-0501 4032329-0501 4032328-0501

Chains - 0.1475" pitch
Please let me know about any additional info or sources
Note - the stainless steel chains are much easier to install. 
Installing plastic chains requires disassembly of the sprocket assemblies.

The R-1051 and R-1051B parts lists say the 3 stainless steel chains are:
(note the different lengths from later models)

The R-1051D and RT-618B parts lists say the 3 stainless steel chains are:

The R-1051E parts list says the 3 stainless steel chains are

The R-1051G and R-1051H parts lists says the 3 plastic chains are:

The R-1051G, R-1051H, T-827H, and T-827J parts lists says the 3 stainless steel chains are:

Here are the closest standard parts that I have found...

Stainless Steel Roller Chains (0.1475" pitch)
# of links Sterling W M Berg PIC Design 
140 (20.65") A 6Y 7-M140 RC14SS-140 EL-14
160 (23.60") A 6Y 7-M160 RC14SS-160 EL-16
210 (30.975") A 6Y 7-M210 RC14SS-210 EL-21
Connecting Link required
A 6Y 7-25SCCL
supplied
RC14SS-CL
supplied
EL-25C
----
Plastic Chain (steel core)  (0.1475" pitch)
# of links Sterling W M Berg PIC Design 
140 S7915Y-CPSST140 14CCF-140- E FRS-140
160 S7915Y-CPSST160 14CCF-160- E FRS-160
210 S7915Y-CPSST210 14CCF-210- E FRS-210

External Links to info

mt3114a-ur-01.JPG (12113 bytes)
MT-3114A/UR shock mount