Crosby Laboratories, Crosby-Teletronics Laboratories, Mars Electronics

Receivers and SSB Converters

TMC's TDRS Triple Diversity Receiving System incorporated Crosby SSB detection and diversity circuits - is this the same as shown in the photo below?
Crosby SSB Adaptor with SP-600
(from Philco SSB manual)

crosby-ssb-07.jpg (2480777 bytes)

Crosby? SSB Adaptor
(from Philco SSB manual)
crosby-ssb-02.jpg (905356 bytes)

 

Crosby? Triple Diversity System
(from Philco Manual)
crosby-ssb-03.jpg (1001930 bytes)
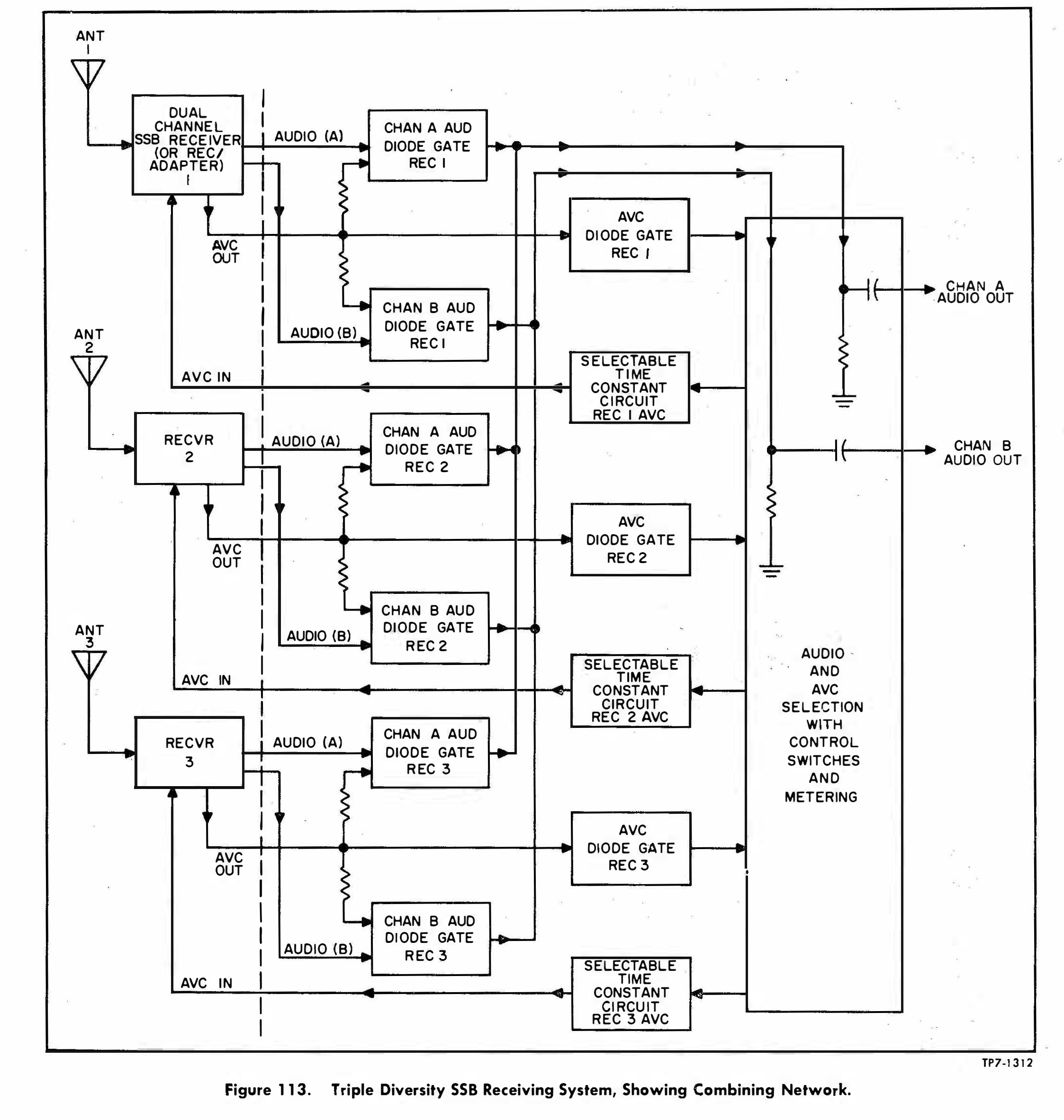
Crosby Triple Diversity System
(from Philco Manual)
crosby-ssb-06.jpg (1725498 bytes)

Mars Electronics - model RC-288A SSB converter (ISB with electromechanical AFC). 
Replacement for CV-157/URR. Was there ever a military version of this??? Price in 1963 - a mere $2825.00
Also badged as Radiomarine CRM-3A.     Manual - thanks to W5JV

mars-07.jpg (168549 bytes) mars-12.JPG (164457 bytes) mars-11.JPG (220113 bytes) mars-ssb-6311.JPG (103561 bytes)
mars-09.jpg (159670 bytes) mars-08.jpg (164360 bytes) mars-10.JPG (169902 bytes) Radiomarine CRM-R3A version
CRM-R3A-Photo.jpg (303798 bytes)

Transmitters

AN/FRT-17 AM/CW/FSK Transmitter - originally a Crosby-Teletronics contract, then Mars Electronics - More FRT-17 info and photos
mars-ad-6311.JPG (988502 bytes) frt17-mars-tr302.JPG (178962 bytes) O-212/FRT Stabilized Master Oscillator - Same as Collins O-91/FRT-5
frt17-mars-o212.JPG (123131 bytes)
MD-200/FRT FSK Modulator
Same as Collins KY-45/FRT-5
frt17-mars-md200.JPG (114045 bytes)

frt17-fsk-schem-01.JPG (124287 bytes)